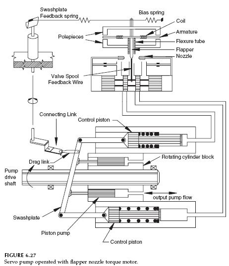
Servo Pump Operated with Flapper Nozzle Torque Motor

The servo pump shown in Fig. 6.27 is like that shown in Fig. 6.26, except a torque motor is used to position the spool of the servo valve. A torque motor rotates through several degrees of rotation, when a current is passed through the winding. The torque motor shown has a flapper attached to the armature. This flapper is centered in the nozzle such that the pressure drop on both sides is equal. Pressure on both ends of the servo valve spool is equal. This design is called a flapper nozzle torque motor.

When the servo valve spool is centered, both Ports A and B are blocked, and the control pistons are locked into position. The swashplate is then locked into position.

The following sequence of events occurs when a current is delivered to the torque motor.

1. The armature rotates and moves the flapper to partly block one side of the nozzle.
2. Pressure builds on the side of the partly blocked nozzle, and this pressure shifts the servo valve spool. Pressurized fluid is directed to Port A, and Port B is connected to the case drain.
3. Pressurized fluid from Port A causes the top control piston to extend. Fluid from the bottom control piston returns to the reservoir through Port B, and it retracts.
4. The swashplate is moved to a new position.

As the swashplate moves to a new position, some feedback is needed to move the servo valve spool back to the center position. Otherwise, the spool will stay shifted, Ports A and B will stay open, and the swashplate will continue to move until it reaches its full displacement in one direction. To accomplish this feedback, a feedback lever is connected to the swashplate. This lever rotates as the swashplate moves. When the lever rotates, it displaces the swashplate feedback spring, which moves the armature until the flapper is recentered. The nozzle now has equal pressure drop on each side. Equal pressure on both sides causes the servo valve spool to move to the center, Ports A and B are blocked, and the control pistons are locked into position. The swashplate stays in this position until another current is delivered to the torque motor winding.

Servo-pump-operated-torque motor